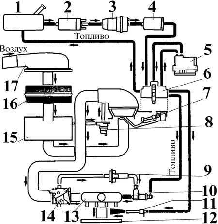
3.1.9.1. Система впрыска топлива K-Jetronic
Система впрыска топлива K-Jetronic
| 1 – топливный бак; 2 – топливный насос; 3 – аккумулятор давления; 4 – топливный фильтр; 5 – температурный регулятор; 6 – распределитель-дозатор топлива; 7 – измеритель расхода воздуха; 8 – клапан отсечки; 9 – дополнительный подвод воздуха; | 10 – пусковая форсунка; 11 – форсунка; 12 – впускной коллектор; 13 – воздушная камера; 14 – дроссельная заслонка; 15 – камера впуска воздуха; 16 – воздушный фильтр; 17 – забор воздуха |
Система Bosch K-Jetronic является механической системой впрыска топлива с постоянным впрыском топлива во впускной коллектор перед впускными клапанами.
Топливо под давлением, развиваемым топливным насосом, подается через аккумулятор давления и топливный фильтр.
Расход воздуха регулируется дроссельной заслонкой в зависимости от положения педали акселератора. Количество воздуха, поступающего в цилиндры двигателя через расходомер, является основной величиной, управляющей процессом смесеобразования.
Распределитель количества топлива подает определенное количество топлива в соответствии с измеренным количеством воздуха к соответствующим форсункам.
Датчики, расположенные на двигателе, обеспечивают точную дозировку топлива на всех режимах работы двигателя при любых окружающих температурах.
Для экономии топлива имеется система отключения подачи топлива в режиме торможения двигателем.
Принцип работы шиберно-роликового насоса
| 1 – подача топлива из топливного бака; 4 – корпус насоса; 5 – выход топлива под давлением |
Электрический топливный насос
| 1 – подача топлива из топливного бака; 2 – редукционный клапан; 3 – шиберно-роликовый насос; | 4 – электродвигатель; 5 – обратный клапан; 6 – выход топлива под давлением |
Электрический топливный насос с редукционным клапаном установлен около бензобака.
Аккумулятор давления
| А – аккумулируемый объем топлива; |
Аккумулятор давления уменьшает пульсации топлива, создаваемые топливным насосом, и поддерживает давление в топливной магистрали после выключения двигателя.
Топливопроводы, подключаемые к распределителю топлива
| 1 – к форсункам; 2 – к пусковому клапану; 3 – возвратная магистраль; | 4 – к терморегулятору; 5 – питающий топливопровод; 6 – к терморегулятору |
Топливный фильтр состоит из двух бумажных фильтрующих элементов, идеально очищающих топливо, подаваемое к форсункам.
Распределитель топлива управляет количеством и равномерностью распределения топлива, поступающего в цилиндры двигателя.
Расходомер воздуха
| 1 – напорная пластина расходомера; |
Управляющий плунжер
| А – состояние покоя; В – частичная нагрузка; С – полная нагрузка; 1 – управляющее давление; 2 – управляющий плунжер; | 3 – управляющая кромка; 4 – управляющая грань; 5 – подвод топлива; 6 – держатель |
Блок регулировки включает в себя пластину расходомера и управляющий плунжер. В режиме холостого хода поток воздуха приподнимает напорную пластину расходомера, которая в свою очередь перемещает вверх управляющий плунжер, который пропускает топливо к форсункам. При увеличении оборотов двигателя увеличивается поток воздуха, в результате чего управляющий плунжер соответственно перемещается вверх, что в свою очередь изменяет количество топлива, попадающего в форсунки
Предупреждение
Около каждого соединителя топливной трубки, нагнетающей топливо в форсунки, на головке распределителя находятся специальные 4 винта исходной установки, которые не являются регулировочными и которые нельзя вращать.
Дроссельная заслонка
| 1 – дроссельная заслонка; |
Дроссельная заслонка установлена в главном воздушном тракте и приводится в действие от троса акселератора. При установке на заводе механизм привода дроссельной заслонки регулируется таким образом, что в исходном состоянии заслонка частично приоткрыта во избежание ее возможного заклинивания в полностью закрытом положении. Регулировка дроссельной заслонки в процессе эксплуатации не допускается. Регулировка оборотов холостого хода выполняется винтом, который в зависимости от своего положения в большей или меньшей степени ограничивает поток воздуха, проходящего через перепускной воздушный канал, находящийся в корпусе дроссельной заслонки.
Топливная форсунка
| А – форсунка открыта; В – форсунка закрыта; 1 – корпус форсунки; | 2 – фильтр; 3 – игольчатый клапан; 4 – седло клапана |
Форсунки установлены во впускном коллекторе и открываются при давлении 3,5 бар. Они распыляют топливо за счет колебания игольчатого клапана и впрыскивают его непрерывно во впускной трубопровод перед впускным клапаном каждого цилиндра. После остановки двигателя давление в топливной системе падает и форсунки закрываются при давлении ниже 3,5 бар.
Терморегулятор расположен на впускном коллекторе и состоит из двух пружин, биметаллической пластины и управляющего нагнетательного клапана. Регулятор контролирует подачу топлива в управляющую магистраль, которая регулирует перепады давления при перемещениях управляющего плунжера. Сжатие пружин регулируется биметаллической пластиной, величина разжатия которой зависит от температуры двигателя.
Вспомогательное дозирующее устройство расположено на впускном коллекторе и состоит из вращающейся пластины, биметаллической пластины и нагревательного элемента. Это устройство подает дополнительное количество топливо-воздушной смеси при работе двигателя на холостом ходу при низкой температуре воздуха.
Пусковая форсунка в рабочем положении
| 1 – электрический разъем; 4 – обмотка; |
Пусковая форсунка с электрическим управлением и выключателем пускового режима и предназначена для подачи топлива в воздушную камеру в режиме холодного запуска двигателя. С июля 1988 года устанавливается пусковая форсунка усовершенствованной конструкции.
Блок защиты топливного насоса расположен под приборной панелью со стороны водителя и имеет фиолетовый цвет. Назначение блока – отключать электропитание от топливного насоса в случае внезапной остановки двигателя.
Клапан отсечки
| 1 – всасывающая воздушная магистраль; 4 – воздушный канал; 5 – открытый клапан отсечки |
Клапан отсечки служит для экономии топлива при прогреве двигателя и на определенных режимах движения автомобиля.











Комментарии